本系列之前的文章介绍了流体(液压和气动)回路元件,并描述了三个示例液压原理图。本文将描述两个气动系统的例子。在每种情况下,被移动的设备重量都相对较轻,并且不需要移动得非常精确,因此气动控制是合适的。
卷取机的降辊架从辊顶器接收出料辊组,然后枢轴转到辊保持位置,然后将它们降至轧机地板(出料位置)。位置传感器用于检测摇篮中的滚转,摇篮升起,等待/辊保持位置和摇篮下降/放电位置。

降低摇篮与保持位置安全销
降低摇篮包括一对“滚保持”位置的机械停止,以防止摇篮在液压或机械缸故障时降低到地板(带缠绕辊)。摇篮辊保持停止(安全销)的设计,以保持下降的摇篮在中间(保持)位置,然后将辊卸到地板。

安全销气动控制原理图
当气动换向阀EV101-532线圈12通电时,气缸伸展,防止摇篮下降。当阀门EV101-532的线圈14通电时,气缸收回,使云台下降。
气缸运动速度由气动流量控制阀FCV1和FCV2 (TS停止)和FCV3和FCV4 (DS停止)控制。
一种安装在绕线机上导入辊上方的带式螺纹机,有两个螺纹带架和两组气动定位缸。带式穿线机有三个位置:主带(皮带远离轧辊)、第一穿线位置(两条皮带都接触导入辊)和第三位置(只有第二条皮带接触导入辊)。

带式穿线机,带有两条皮带,在绕线机导入辊上方
两个传送带由一个共同的从动辊驱动,每个传送带也有一个惰辊。在正常运行时,带丝机处于主位置。在穿线开始时,两条皮带接触导入辊,尾被送入第一个(第一个皮带)夹夹,并进入下一个(第二个皮带)夹夹。在尾部成功地穿过导入辊后,螺纹机移动到第二个螺纹位置,第一个皮带从导入辊升起。穿线完成后,带式穿线机移回原位。

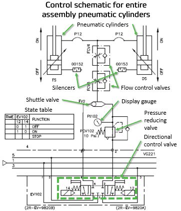
驱动整个皮带螺纹装置的气缸控制原理图
两个气缸使整个组件朝向/远离腹板。运动控制使用5/3方向控制阀。通过激活EV102,线圈14,螺纹组件将上升,使全部压力进入气缸杆端。通过给线圈12通电,使低压进入气缸的杆侧,从而降低总成。这个压力是通过减压阀PCV102来设置的,几乎可以减轻框架组件的重量,但还不足以提升它(~10 psi)。压力显示在压力表PI102上。速度控制与流控FCV3和FCV4,单向节流阀。

旋转第一皮带的气缸控制原理图
第三个气缸将第一皮带架移向/移离所述织布,使其在第二皮带架保持靠近所述织布时从织布上抬起。运动由5/3方向控制阀EV101控制。
Nip负载由压力调节器控制。压力应使用减压阀PCV101设置,以允许纸张顺利前进,同时仍然允许纸张从穿线钳中抽出而不撕裂它(~25 psi)。压力表PI101上显示压力。速度由单向节流阀FCV1和FCV2控制。

气流控制原理图
在穿线过程中,气流有助于引导穿线尾穿过绕线机。一套,称为“穿线”空气吹,引导尾巴上和沿着各种穿线盘从放松到后鼓。这组气流仅在穿线时使用。吹气设计(刀、喷嘴、喷嘴、穿孔管和顺序)和风量可以变化,但在本例中,所有穿线吹气都是同时控制开/关的,使用一个2/2方向控制阀EV121。空气流量可以通过位于每次吹气附近的针形阀(FCV9到FCV17)来调节。
有关阅读液压和气动电路图的更多信息,请阅读本系列之前的文章,或联系您的Valmet代表。